- 质量稳定:实行全过程质量监控,细致入微,全方位检测!
- 价格合理:高效内部成本控制,减少了开支,让利于客户!
- 交货快捷:先进生产流水线,充足的备货,缩短了交货期!
- 销售:022-85190966-1
- 传真:022-24919002
- 技术:022-85190966-5
工作原理: H48H、H48W截止止回多用阀产品按GB12235标准设计制造,结构合理、密封可靠、性能优良。本阀具有截止阀和止回阀双重功能,属于一种多用阀,当阀门开启时阀瓣沿着提升起的阀杆做升降运动,可作为止回阀用,当阀门关闭时阀杆压紧阀瓣起到截止阀的作用。阀瓣、阀座密封面堆焊铁基合金或司太立钴基硬质合金,具有耐磨、耐高温、耐腐蚀、抗擦伤性能好、使用寿命长的特点。产品可适用于石油、化工、制药、电力行业等各种工况的水平安装管路上。
执行标准:
|
设计与制造 |
结构长度 |
压力-温度等级 |
连接法兰 |
试验与检验 |
|
GB12235 |
GB12221 |
GB9131 JB/T74 HG20604 |
JB/T79 GB9113 HG20592 |
JB/T9092 GB13927 |
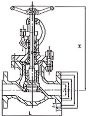
外形尺寸图及主要连接尺寸:


|
公称通径 |
1.0-4.0MPa |
6.4-10.0MPa |
||
|
L |
H |
L |
H |
|
|
DN25 |
160 |
275 |
230 |
80 |
|
DN32 |
180 |
280 |
260 |
140 |
|
DN40 |
200 |
330 |
260 |
160 |
|
DN50 |
230 |
350 |
300 |
170 |
|
DN65 |
290 |
400 |
340 |
190 |
|
DN80 |
310 |
355 |
380 |
210 |
|
DN100 |
350 |
415 |
430 |
230 |
|
DN125 |
400 |
460 |
500 |
255 |
|
DN150 |
480 |
510 |
550 |
290 |
|
DN200 |
600 |
710 |
650 |
350 |
|
DN250 |
730 |
830 |
775 |
415 |


